Грузовик Урал-5557 — это надежный автомобиль повышенной проходимости, производимый с 1983 по 2015 год в различных модификациях и обновлениях. В этой статье представлена подробная электросхема Урал-5557, включая расшифровку и характеристики предохранителей, реле, электрических цепей и систем электрооборудования грузовика.

Конфигурация электрической схемы может варьироваться в зависимости от модели года выпуска и комплектации автомобиля Урал-5557.
Общая информация
Электрооборудование Урал-5557 построено по однопроводной схеме, где отрицательный полюс источников питания и потребителей подключен к массе кузова.
Основные источники энергии — две последовательно соединенные аккумуляторные батареи, а также генератор в паре с регулятором напряжения. Все соединения между узлами и устройствами выполнены проводами с ПВХ-изоляцией разного сечения. Пучки проводов имеют цветовую маркировку для упрощения идентификации и установки. Одиночные провода могут быть любого цвета, а их обозначение наносится на манжеты на концах первой буквой цвета. Подключения осуществляются через штекерные разъемы для надежности и удобства.
На грузовике Урал-5557 установлен механический спидометр, а также электронные компоненты: тахометр, генератор с выпрямителем и другие системы. Чтобы предотвратить повреждение гибкого вала спидометра ГВ300-05, при сборке или разборке панели приборов вал следует укладывать с меткой (краской на оболочке) снаружи кабины у уплотнительной втулки, избегая петель за панелью.
Для стабильной работы электроники и датчиков важно контролировать состояние предохранителей в блоках. Запрещено использовать самодельные замены вроде проволоки, болтов или шайб — при КЗ это уничтожит электронные элементы. Заменяйте перегоревший предохранитель только аналогичным по номиналу и назначению в электросхеме Урал-5557.
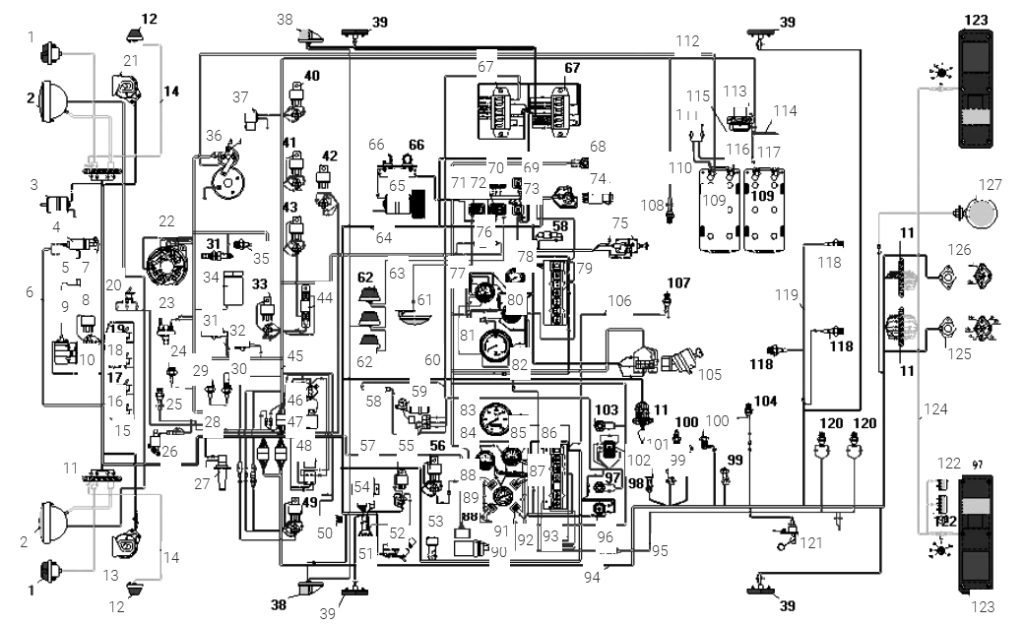
Электрическая схема
Общая электрическая схема Урал-5557

Расшифровка элементов схемы
| 1 | Фонарь передний |
| 2 | Фара |
| 3 | Электродвигатель вентилятора |
| 4 | Нагреватель топлива |
| 5 | Клапан электромагнитный |
| 6 | Пучок проводов подогревателя |
| 7 | Свеча искровая |
| 8 | Реле дальнего света фар |
| 9 | Провод высокого напряжения подогревателя |
| 10 | Источник высокого напряжения |
| 11 | Панель соединительная |
| 12 | Боковой повторитель указателя поворота |
| 13 | Звуковой сигнал высокого тона |
| 14 | Провод к боковому повторителю |
| 15 | Провод высокого напряжения с помехо подавительным сопротивлением |
| 16 | Выключатель нагревателя топлива |
| 17 | Выключатель нагревателя топлива |
| 18 | Выключатель свечи |
| 19 | Выключатель свечи |
| 20 | Переключатель муфты вентилятора |
| 21 | Звуковой сигнал низкого тона |
| 22 | Генератор |
| 23 | Датчик засоренности воздушного фильтра |
| 24 | Датчик засоренности масляного фильтра |
| 25 | Термореле |
| 26 | Клапан электромагнитный |
| 27 | Стеклоочиститель |
| 28 | Пучок проводов муфты включения вентилятора двигателя |
| 29 | Датчик аварийного давления масла |
| 30 | Датчик давления масла |
| 31 | Факельная свеча |
| 32 | Датчик температуры охлаждающей жидкости |
| 33 | Реле дальнего света фар |
| 34 | Клапан электромагнитный |
| 35 | Датчик сигнализатора аварийной температуры охлаждающей жидкости |
| 36 | Стартер |
| 37 | Электромагнитный клапан останова двигателя |
| 38 | Фонарь передний габаритный |
| 39 | Фонарь боковой габаритный |
| 40 | Реле дальнего света фар |
| 41 | Реле дальнего света фар |
| 42 | Реле дальнего света фар |
| 43 | Реле дальнего света фар |
| 44 | Резистор добавочный с электротермическим реле |
| 45 | Пучок проводов основной |
| 46 | Предохранитель биметаллический |
| 47 | Фильтр конденсаторный |
| 48 | Реле стартера |
| 49 | Реле дальнего света фар |
| 50 | Выключатель звуковых сигналов |
| 51 | Розетка |
| 52 | Ножной переключатель света фар |
| 53 | Зуммер |
| 54 | Реле указателей поворота |
| 55 | Реле задних противотуманных фонарей |
| 56 | Реле дальнего света фар |
| 57 | Пучок проводов корректора фар |
| 58 | Предохранитель плавкий на 6А |
| 59 | Электродвигатель стеклоочистителя |
| 60 | Пучок проводов стеклоочистителя |
| 61 | Плафон кабины |
| 62 | Фонарь знака автопоезда |
| 63 | Провод знака автопоезда |
| 64 | Пучок проводов добавочный |
| 65 | Электродвигатель отопителя |
| 66 | Сопротивление электродвигателя отопителя |
| 67 | Блок предохранителей |
| 68 | Выключатель кнопочный стеклоочистителя |
| 69 | Выключатель фары задней |
| 70 | Переключатель отопителя кабины |
| 71 | Выключатель плафона |
| 72 | Выключатель знака автопоезда |
| 73 | Выключатель заднего противотуманного фонаря |
| 74 | Выключатель световой аварийной сигнализации |
| 75 | Переключатель света |
| 76 | Предохранитель плавкий на 10А |
| 77 | Приемник указателя уровня топлива |
| 78 | Манометр шинный |
| 79 | Блок контрольных ламп правый |
| 80 | Указатель тока |
| 81 | Тахометр |
| 82 | Провод соединения приборов с «массой» |
| 83 | Спидометр |
| 84 | Указатель температуры охлаждающей жидкости |
| 85 | Приемник указателя давления масла |
| 86 | Блок контрольных ламп левый |
| 87 | Сигнализатор засоренности воздушного фильтра |
| 88 | Сигнализатор блокировки межколесного дифференциала |
| 89 | Манометр двухстрелочный |
| 90 | Корректор наклона фар |
| 91 | Сигнализатор зарядки АКБ |
| 92 | Пучок проводов сигнализаторов межколесной блокировки |
| 93 | Прерыватель контрольной лампы ручного тормоза |
| 94 | Пучок проводов задний |
| 95 | Пучок проводов к датчику включения БМКД |
| 96 | Выключатель света щитка приборов с реостатом |
| 97 | Выключатель кнопочный стеклоочистителя |
| 98 | Датчик включения блокировки межколесного дифференциала |
| 99 | Выключатель сигнала торможения |
| 100 | Включатель сигнализации |
| 101 | Переключатель указателей поворота |
| 102 | Переключатель стеклоочистителя |
| 103 | Выключатель кнопочный стеклоочистителя |
| 104 | Датчик включения блокировки межколесного дифференциала |
| 105 | Выключатель стартера и приборов |
| 106 | Провод от выключателя стояночного тормоза к колодке блока контрольных ламп |
| 107 | Датчик включения блокировки межколесного дифференциала |
| 108 | Датчик включения блокировки межколесного дифференциала |
| 109 | Аккумуляторная батарея |
| 110 | Провод от аккумуляторной батареи к розетке |
| 111 | Розетка внешнего запуска |
| 112 | Провод от аккумуляторной батареи к стартеру |
| 113 | Выключатель «массы» |
| 114 | Провод соединения аккумуляторных батарей с выключателем «массы» |
| 115 | Провод соединения аккумуляторных батарей |
| 116 | Провод от выключателя «массы» к розетке |
| 117 | Провод соединения аккумуляторных батарей |
| 118 | Датчик падения давления воздуха в баллонах |
| 119 | Пучок проводов к датчику аварийного давления |
| 120 | Датчик включения блокировки межколесного дифференциала |
| 121 | Датчик указателя уровня топлива |
| 122 | Фонарь освещения номерного знака |
| 123 | Фонарь задний |
| 124 | Пучок проводов задних сигнальных фонарей |
| 125 | Розетка прицепа |
| 126 | Розетка прицепа |
| 127 | Фонарь освещения разгрузочной площадки |
Блок предохранителей Урал-5557
Схема блока

Функции предохранителей
Верхний блок предохранителей в электросхеме Урал-5557 отвечает за защиту следующих цепей:
- 1-я и 2-я вставки — не задействованы;
- 3-я вставка — цепи переносной лампы и подкапотного освещения;
- 4-я — цепь плафона кабины, фонарей автопоезда и стоп-сигналов;
- 5-я — цепь электромотора отопителя;
- 6-я — питание зуммера и сигнальных устройств.
Нижний блок предохранителей обеспечивает безопасность цепей:
- 1-я вставка — левый габаритный огонь;
- 2-я — правый габаритный огонь и подсветку приборов;
- 3-я — ближний свет левой фары;
- 4-я — ближний свет правой фары;
- 5-я — дальний свет левой фары;
- 6-я — дальний свет правой фары.
Есть идеи, как улучшить статью об электросхеме Урал-5557? Делитесь в комментариях.


