ГАЗ-66, популярный среди автолюбителей как шишига, шишка или шишак, производился с 1964 по 1999 год, в основном оснащался бензиновым мотором ЗМЗ-513. В этой статье мы разберем электрическую схему ГАЗ-66, характеристики предохранителей и реле, а также их точное расположение на автомобиле.

Модель ГАЗ-66 выпускалась в множестве версий с различными доработками. Универсального описания для всех экземпляров не существует. Конфигурация вашего ГАЗ-66 может отличаться от описанной здесь. При сомнениях обращайтесь к официальной технической документации вашего автомобиля.
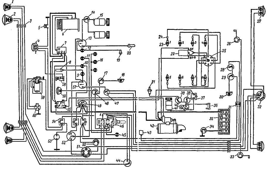
Электросхема ГАЗ-66
Электрическая схема оборудования ГАЗ-66

скачать
Описание электросхемы ГАЗ-66
1— подфарник; 2 — фара; 3 — соединительная панель; 4 — сигнал; 5 — включатель сигнала; 6 — генератор; 7 — реле-регулятор; 8 — датчик температуры охлаждающей жидкости; 9 — контрольная лампа температуры охлаждающей жидкости в радиаторе; 10 — контрольная лампа зарядки аккумулятора; 11 — контрольная лампа указателей поворота; 12 — контрольная лампа давления масла; 13 — указатель температуры охлаждающей жидкости; 14 — включатель электродвигателя отопителя; 15 — электродвигатель отопителя; 16 — лампа освещения щитка приборов; 17 — включатель плафона кабины; 18 — плафон кабины; 19 — датчик давления масла; 20 — датчик температуры охлаждающей жидкости; 21 — свеча подогревателя; 22 — катушка зажигания; 23 — свеча зажигания; 24 — гасящее сопротивление; 25 — распределитель; 26 — датчик правого топливного бака; 27 — задний фонарь; 28 — включатель зуммера; 29 — включатель плафона кузова; 30 — плафон кузова; 31 — соединитель проводов; 32 — штепсельная розетка прицепа; 33 — датчик левого топливного бака; 34 — выключатель массы; 35 — аккумуляторная батарея; 36 — электромагнитный клапан; 37 — кнопочный предохранитель подогревателя; 38 — контрольная спираль; 39 — включатель свечи; 40 — переключатель электродвигателя подогревателя; 41 — электродвигатель подогревателя; 42 — стартер; 43 — зуммер; 44 — ножной переключатель света; 45 — контрольная лампа дальнего света; 46 — центральный переключатель света; 47 — переключатель датчиков топливных баков; 48 — включатель поворотной фары; 49 — включатель зажигания и стартера; 50 — включатель света «Стоп»; 51 — переключатель указателей поворота; 52 — прерыватель; 53 — штепсельная розетка переносной лампы; 54 — кнопочный предохранитель; 55 — дополнительное реле стартера; 56 — поворотная фара; 57 — указатель топлива; 58 — подкапотная лампа; 59 — электродвигатель стеклоочистителя; 60 — переключатель электродвигателя стеклоочистителя.

Предохранители и реле ГАЗ-66
На левой передней стойке кабины ГАЗ-66 размещены три кнопочных термобиметаллических предохранителя, обеспечивающих защиту электрических цепей:
- Верхний предохранитель ПР315 (15 А) отвечает за цепи приборов, электродвигатели отопителя кабины и омывателя ветрового стекла.
- Средний предохранитель ПР310 (10 А) защищает цепи стеклоочистителя, звукового сигнала и розетку для переносной лампы.
- Нижний предохранитель ПР2Б (20 А) предназначен для цепей освещения автомобиля.
В системе указателей поворота и аварийной сигнализации ГАЗ-66 используются два плавких предохранителя ПР119 (6 А), установленные под панелью приборов. Замена на другие типы вставок строго запрещена для безопасности.
Для цепей управления подогревателем, освещения плафона кузова и зуммера предусмотрен предохранитель ПР2Б (20 А), расположенный в корпусе пульта подогревателя. Стеклоочиститель оснащен отдельным термобиметаллическим предохранителем вибрационного типа для дополнительной защиты.
При нормальной работе электрической системы ГАЗ-66 через предохранитель проходит ток номинальной силы, и его контакты остаются замкнутыми. В случае превышения тока (например, при коротком замыкании) биметаллическая пластина нагревается, выгибается и размыкает цепь, прерывая подачу электричества. Возвратная кнопка позволяет восстановить соединение после нажатия, возвращая пластину в исходное положение.
Если неполадка в цепи не ликвидирована, предохранитель сработает повторно. Включать его следует только после устранения причины сбоя. Неисправный элемент подлежит замене. Исправный предохранитель должен отключать цепь при перегрузке в 150% от номинала за не более 30 секунд.
Для предотвращения перегрузок и КЗ в электродвигателе стеклоочистителя применяется термобиметаллический предохранитель непрерывного действия, который издает характерные щелчки при работе. Он должен размыкать цепь при токе 10 А за 30 секунд максимум.
Отключение аккумуляторной батареи от бортовой сети ГАЗ-66 осуществляется с помощью специального выключателя модели ВК318-Б.


